Унифицированные гидростанции PPC-KV-S_LIFT В СБОРЕ С ГИДРОАППАРАТУРОЙ ДЛЯ подъемников
Унифицированные малогабаритные маслостанции PPC-KV-S_LIFT в сборе с гидроаппаратурой для подъёмных механизмов используются в качестве питания для ножничных, телескопических и коленчатых подъёмников. Комплектация гидростанции разработана на базе малогабаритной станции PPC в сборе с аппаратурой, горизонтальной ориентации.
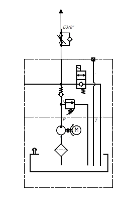
Состав маслостанции для подъемников
- Бак
- Электродвигатель
- Шестерённый насос
- Предохранительный клапан
- Всасывающий фильтр
- Дроссель
- Разгрузочный клапан
Гидравлическая схема маслостанции для подъемника

Основные преимущества применения маслостанций
- Возможность реализации систем с давлением до 240 бар;
- Срок изготовления 1 неделя;
- Бак стальной цилиндрический;
- Возможность реализации любых гидравлических систем, путём установки клапанов на монтажные плиты;
- Вертикальный и горизонтальный монтаж клапанов;
- Горизонтальная или вертикальная установка станции.
Маслостанции PPC-KV-S_LIFT могут использоваться в качестве питания для ножничных, телескопических и коленчатых подъёмников:



Гарантийный период составляет 24 месяца с момента ввода в эксплуатацию. Гарантия не распространяется на быстроизнашивающиеся элементы (фильтроэлементы, резиновые баллоны для гидроаккумулятора, РВД, манометры и т.д.).
По запросу ПНЕВМАКС может предоставить расширенную гарантию на производимую продукцию - до 5-ти лет.
Срок поставки оборудования составляет от 2 до 12 недель после поступления предоплаты на счет ООО «ПНЕВМАКС» или заключения договора, и согласования c Заказчиком принципиальной гидравлической схемы и спецификации элементов.
Срок поставки определяется наличием на складе и регионом нахождения покупателя. При комплексной поставке оборудования возможна оплата с отсрочкой платежа.




